Hinweis: nachdem die Arbeiten noch nicht mit vollem Erfolg abgeschlossen sind, wird diese Seite auch mehr oder weniger unregelmäßige Updates erfahren …
Erstveröffentlichung 2022-04-14, letztes Update 2023-02-25
Ausgangslage
Mercedes R107, Baudatum September 1977, mit der seinerzeit erhältlichen „Chrysler / Ranco“ – Klimaanlage. Leider funktioniert diese nicht: Heizen ist ebensowenig möglich wie ein Kühlbetrieb; immerhin läuft aber das Gebläse.
Recherchen im Netz ergeben folgendes:
- Anlagen dieses Types bieten „massenhaft“ Störungsquellen, besonders häufig sind jedoch Ausfälle des Regulierventiles (A 000 830 03 84) sowie des zugehörigen Ansteuerverstärkers (A 000 835 00 57 / A 000 835 01 57) – wen es interessiert: in der „Sternzeit“ gibt es hierzu eine gute, wenn auch schon etwas ältere Übersichtsseite.
- Sowohl der Verstärker als auch das Regulierventil sind jedoch NML, die letzten Preise vor Bestandsende waren auch unverschämt hoch (vierstelliger EUR-Bereich).
Daher soll das Fahrzeug auf die in den USA erhältliche „elektronische Regelung“ des Anbieters Hamilton umgebaut werden.
Dieses Kit kostet mit Versand nach Deutschland und der fälligen Importsteuer ca. EUR 500,-. Der Einbau soll laut Anbieter in ca. zwei Stunden zu machen sein – ob das stimmt, werden wir sehen.
In meinem Fahrzeug waren wohl durch einen Vorbesitzer schon Versuche an der Klimaanlage durchgeführt worden, der Anschlußstecker des Verstärkers jedenfalls war abgezogen und gesichert (die Anlage konnte also nicht funktionieren).
Notwendiges Werkzeug und Zubehör
- handelsüblicher gutsortierter Werkzeugkasten
- Stopfen zum Verschluss der geöffneten Kühlmittelleitungen
- Kabelbinder
- leuchtstarke Taschenlampe
- einige Schlauchschellen in passender Größe (die alten Schellen sind kaum wieder verwendbar, außerdem ergeben sich mehr Trennstellen als zuvor und im Umbausatz liegen keine Schellen bei)
- Silikonschlauch (zum Verbinden aufgetrennter Unterdruckleitungen)
- Teflonschlauch (als Ersatz brüchiger / defekter Unterdruckleitungen)
- Unterdruck-Handpumpe mit Manometer, Schlauchadaptern und Anschlußstücken
Ausbau der Ranco-Technik
Batterie abklemmen.
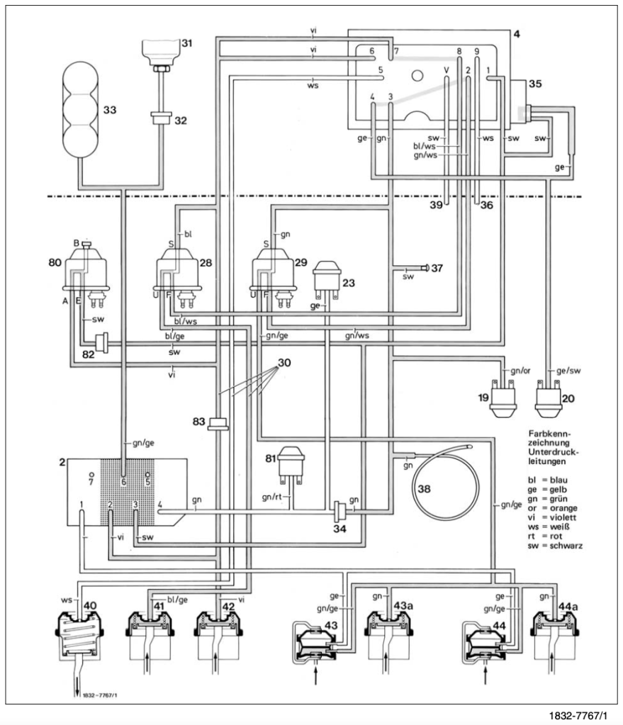
Im WIS ist unter 83-632 der Ausbau des Regulierventiles beschrieben. Entgegen der Darstellung ist es m.M.n. nicht notwendig, Kühlmittel abzulassen; es tritt nur eine relativ geringe Menge aus. Allerdings sollte der Motor abgekühlt sein!

Die mechanische Befestigung des Regulierventiles geschieht durch zwei Schrauben im Haltebügel (oben mit Nr. 52 gekennzeichnet), die in Richtung Schottwand „tief unten“ liegen und mit „Erwachsenenhänden“ schlecht erreichbar sind. Geduldsspiel, aber immerhin müssen wir sie nur lösen, nicht wieder montieren.

Auch die Demontage der Wasserschläuche ist aufgrund der Enge etwas fummelig, aber machbar. An der Unterseite des Regulierventiles sind zwei Unterdruckleitungen befestigt, diese müssen auch getrennt werden (ggf. auch an der Abzweigung oberhalb des Regulierventiles – Zuordnung merken oder Foto machen). Nach einiger Zeit hat man dann das Regulierventil in der Hand und kann es vorsichtig beiseitelegen.



Einbau der Hamilton-Technik
Elektrik (Entfall des Verstärkers)
Der zur Ansteuerung des Regulierventiles dienende Verstärker sitzt beim R107 an „fast nicht erreichbarer Stelle“ tief im Armaturenbrett, links hinter dem beifahrerseitigen Handschuhfach, recht tief am Heizungskasten. Es ist also nötig, die Fußraumverkleidung zu entfernen, um mindestens an die Steckverbindung zu gelangen.
Die Hamilton-Einbauanleitung gibt genau an, welche Pins des Steckers mit den bereitliegenden Adapterbrücken überbrückt werden müssen. Bitte genau hinschauen.

Aufgrund der miesen Zugänglichkeit des Verstärkers bzw. seiner Befestigungsschrauben habe ich mich entschlossen, den Verstärker an Ort und Stelle zu belassen.


Wasserkreis
Im Motorraum werden nun anstelle des ausgebauten Regulierventiles zwei Leitungen verlegt … und hier ist die Hamilton-Anleitung etwas mißverständlich formuliert, daher folgende Bilder:






Das Kupferrohr verbindet die beiden Stutzen der „Return Side“ (Rücklaufseite). Die „Source Side“ (Vorlaufseite) bekommt von der Zusatzwasserpumpe aus gesehen erst das Adapterstück zur Durchmesseranpassung, dann ein Stück Schlauch und schließlich das eigentliche neue Ventil eingesetzt. Die „weisse Seite“ des neuen Ventils zeigt stromab zum Heizungswärmetauscher! Und genau für diese Basteleien werden Schlauchschellen benötigt, möglicherweise ist es sogar erforderlich, bestehende Schläuche etwas einzukürzen, um alle neuen Komponenten unterzubringen.

Das neu verbaute Ventil habe ich gegenüber dem im letzten Bild dargestellten Stand noch etwas geneigter eingebaut, um oberhalb etwas mehr Freiraum zu gewinnen …
Unterdruckanschlüsse
Hier hat Hamilton in seiner Anleitung eine sehr schöne Darstellung gewählt, die an und für sich auch gut umsetzbar ist … wenn nicht – wie bei meinem Fahrzeug festgestellt – die Gummianschlußstückchen in der Steckverbindung allesamt total porös und brüchig sind. Daher blieb mir dann nichts anderes übrig, als alle benötigten Unterdruckleitungen abzutrennen und mittels Silikonschlauch neu auf die entsprechenden Hamilton-Anschlüsse aufzustecken.




Bitte nicht vergessen: das System benötigt einen Anschluß an die Haupt-Unterdruckleitung (beim R107 neben dem Kühlmittel-Ausgleichsbehälter gut erreichbar), ausserdem muss die schwarz-gelbe Leitung des Bimetall-Unterdruckschalters an der Unterseite des Regulierventiles noch kurzgeschlossen werden.
Elektrik (Anschluß der neuen Steuerungsbox)
Das ist eigentlich nicht sonderlich kompliziert … die vom ausgebauten Regulierventil abgezogenen Steckverbinder werden (bitte passend!) in die Steckerleisten der Hamilton-Box eingesteckt. Allerdings war es bei mir nötig, den mit Klebeband / Gewebeband gewickelten Originalkabelbaum auf der Länge von einige cm vorsichtig aufzuschneiden, um etwas mehr „Freiheit“ zu erlangen.
mechanische Befestigung der Komponenten
Tja, da wird’s jetzt schwierig … zumindest beim R107. Die Hamilton-Anleitung meint lapidar „feel free to use cable ties“ (sinngemäß: „mit Kabelbindern befestigen“), aber das ist aufgrund der beengten Platzverhältnisse im R107 nicht so einfach. Meine erste Idee, die Box seitlich hochkant stehend am übriggebliebenen Haltebügel des herausgenommenen Regulierventiles zu befestigten, ließ sich nicht umsetzen – die Haube ist zu flach. Daher habe ich eine Kombination aus einem Lochstreifenblech sowie zwei Kabelbindern gewählt und damit die Box „windschief“ in den zur Verfügung stehenden Bauraum eingesetzt, aber das ist sicher nur ein Provisorium und gefällt mir nicht. Erschwerend kommt hinzu, dass ich nicht an den dauerhaft sicheren Sitz der elektrischen Steckverbindungen glaube und auch die Stabilität der von Hamilton verwendeten Klarsichtschläuche gegen hohe Umgebungstemperaturen sowie Unterdruck bezweifle.
Höchstwahrscheinlich werde ich den mechanischen Einbau daher nochmals abändern.



Funktionsprobe
Nach dem vorläufigen Abschluss der Arbeiten bitte erst nochmal kontrollieren, dass alles richtig zusammengebaut und zusammengesteckt ist (die Fußraumverkleidung und das Handschuhfach werden erst später wieder montiert) und dass keine losen Teile im Motorraum übrig geblieben sind.
Kühlmittelstand im Ausgleichsbehälter prüfen, ggf. nachfüllen.
Batterie anschließen.
Motor starten und warmlaufen lassen. Anschließend können die verschiedenen Betriebsmodi ausgetestet werden.
Ergebnis
Der bis hierher benötigte Zeitaufwand lag bei ca. fünf Arbeitsstunden (zur Erinnerung: Hamilton nannte ca. zwei Stunden erforderlichen Zeitaufwandes).
In meinem Falle hat sich bislang leider auch nur ein Teilerfolg eingestellt … immerhin verfügt der Wagen jetzt wieder über eine Heizung, und bei „DEFROST“ wird es umgehend richtig ordentlich warm.
Allerdings ist noch keine Temperaturregelung möglich, was wohl heisst, dass weitere Fehler vorhanden sind, die ich jetzt suchen muss (z.B. Leckagen / Defekte im Unterdrucksystem). Der Kältemittelverdichter springt nur bei DEFROST an.
Der Fühlerkettenabgleich nach WIS zeigt alle Werte im Sollbereich.
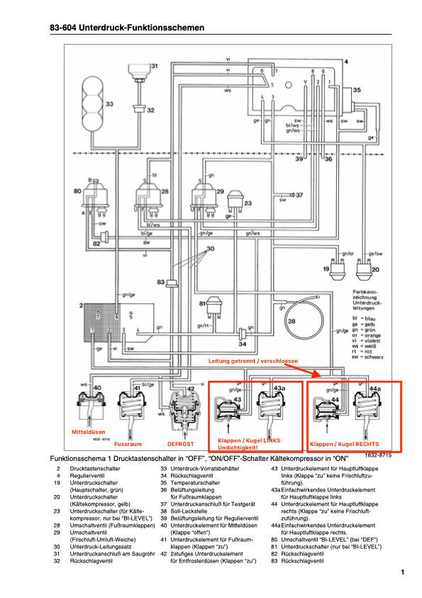
Eine genauere Untersuchung anhand der WIS-Schritte bringt mich darauf, dass der Hauptschalter (19) nicht aktiviert wird, der Grund hierfür ist offensichtlich „mangelnder Unterdruck“. Ein Durchtesten der einzelnen Leitungsabschnitte zeigt rasch, dass unter anderem die „Sollbelüftungsstelle“ (38) zu undicht ist … hier verschwindet mit der Handpumpe testhalber eingebrachter Unterdruck sofort.
Allerdings lässt sich dieser Fehler rasch beheben: diese „Sollbelüftungsstelle“ besteht tatsächlich aus einer aufgerollten Kupferlitze, die mittels Gummimuffe in die Unterdruckleitung eingesteckt ist. Sieht ziemlich schräg aus, gehört aber so. Und weil das wohl ein paar Meter Kupferkabel sind, kann man ganz einfach die zur Undichtigkeit führenden vordersten zehn Zentimeter abschneiden und das System „neu stecken“ … aber daswar wohl noch nicht alles.


Dummerweise wird der Unterdruck im Unterdrucksystem entgegen der Vorgabe keine zehn Minuten gehalten, es ist also weitere Nacharbeit absehbar. Ob das Regelverhalten nun tatsächlich wie gewollt einsetzt, kann ich noch nicht sagen.
Übrigens: die fahrerseitige Kugeldüse lässt sich auch nicht absperren (Zug ausgehängt?).
Damit wird es absehbar nicht langweilig …
Update / 2022-06-10 – Fehlersuche
Ich bin nun einige Wochen herumgefahren, ohne mich wirklich mit dem System wohlzufühlen … denn leider funktioniert die Temperaturregelung nicht, und der Klimakompressor springt nur auf Stufe DEF an. Daher war die Zeit gekommen, nochmals etwas detaillierter in die Fehlersuche einzusteigen…
Mittlerweile weiss ich, dass für die Temperaturregelung keinerlei Klappen benötigt oder gestellt werden, außerdem sitzt der Heizungswärmetauscher stromab vom Klimawärmetauscher.
Das bedeutet:
- Wenn trotz elektrischer i.O.-Befundung der Fühlerkette laufend Heizbetrieb stattfindet, kann das einzig an der Funktion des Regulierventiles bzw. dessen modernen Nachbaues liegen (welches dann ungewollt Heizwasser durch den Wärmetauscher schickt)
- defekte Stellelemente bzw. Druckverlust im Vakuumsystem sorgen dennoch gerne dafür, dass entweder der Klimakompressor gar nicht erst anspringt (wenn Vakuum fehlt) oder eben die Luftverteilung nicht funktioniert wie vorgesehen.
Glücklicherweise bietet die DVD zum R107 eine detaillierte Prüfanweisung für die einzelnen Vakuumkreise (Kapitel 83.1-620 und folgende), und ich konnte bald feststellen, dass Kreis III mängelfrei ist; in Kreis IV konnte ich eine Undichtigkeit im Bereich der Doppelelemente links diagnostizieren.

Daher habe ich kurzerhand an einigermaßen gut zugänglicher Stelle (hinter dem Handschuhfach) die entsprechende Leitung getrennt und abgestopft, so dass zwar die (undichten) Klappen links funktionslos bleiben, die rechtsseitigen jedoch angesteuert werden können. Nach dieser Operation wird der Druckschalter auch zuverlässig angesteuert, der Klimakompressor läuft in allen Stellungen … aber es bleibt immer noch warm, viel zu warm im Auto.


Ein näherer Blick auf die Hamilton-Anlage und ein kleiner Test mit der Vakuumpistole bringen die Ursache ans Tageslicht: die Grundstellung des Hamilton-Regelventils (ohne Vakuumbeaufschlagung) entspricht der „offen“-Stellung. Anliegendes Vakuum von 100 mbar bringt das Ventil in kaltem Zustand zwar in die „geschlossen“-Position … aber bei heißem Ventil wird die Mimik dermaßen schwergängig, dass ein entsprechendes Verfahren nicht sicher gewährleistet ist. Das ist übel, den so kann nicht geregelt werden und das ist auch die Erklärung für den ungewollten Heizbetrieb!
Update, 2022-11-05: Hamilton nennt übrigens einen Mindestwert von „6 in hg“ entsprechend ca. 200 mbar als für die Systemfunktion erforderlichen Unterdruck. – Update Ende.
Interessanterweise funktioniert das Ventil bei stehendem und abgekühltem Motor (keine Durchströmung mit heißem Kühlmittel) einwandfrei; nicht jedoch unmittelbar nach dem Abstellen des heißen Motors (es ist dann dermaßen schwergängig, dass man es auch von Hand kaum bewegen kann). Ich vermute also mangelnde thermische Beständigkeit gegenüber den im Motorraum herrschenden Temperaturen –> das wäre eindeutig ein Designfehler.

Das ist nun wirklich eine ganz blöde Sache. Ich werde in den USA reklamieren müssen … mal schauen, wie sich der Hersteller positioniert.
Update / 2022-06-12 – Ansätze zur Problembehebung
Das hier als problematisch erkannte Ventil entspricht laut Hamilton-Eigenbeschreibung „highest quality, medical grade“ („We only use the highest quality parts. These parts include medical-grade electric servos to control the vacuum for the cabin vents and the heater valve.„) – nun ja; Temperaturen von dauerhaft 80 bis 120°C sind in der Medizin nicht immer so üblich.
Allerdings hat die Fa. Hamilton auf meine Reklamation hin reagiert und will mir ein verbessertes Metallventil zusenden – darauf warte ich nun.
Update / 2022-06-30 – Verkabelungsfehler entdeckt
Zwischenzeitlich habe ich mir auch die Steuerungsbox nochmals etwas genauer vorgenommen und hänge ein Foto vom inneren Aufbau an – das sieht jetzt nicht schlecht aus, mal abgesehen davon, dass eine dauerhafte Temperaturbeständigkeit noch nachzuweisen wäre. Und bei dieser Gelegenheit habe ich feststellen müssen, dass einer der beiden 5-fach-Steckverbinder um einen Pin versetzt montiert war … damit konnte die Gebläsesteuerung nicht korrekt funktionieren. Na ja, behoben.

Ausserdem habe ich feststellen müssen, dass das Unterdruckniveau meines Fahrzeuges doch weiterhin etwas „verbesserungswürdig“ ist. Ein Trennen der (undichten) ZV-Versorgung führt dazu, dass der Tempomat nun auch an deutlichen Steigungen seiner Regelfunktion nachkommt; und das vermaledeite Hamilton-Kunststoffventil arbeitet zumindest bei Motor-Kaltstart ordnungsgemäß. Ein Umschalten auf „Kühlen“ bei richtig heißen Bedingungen ist jedoch immer noch Glückssache …
Update / 2022-08-13 – Ersatzventil eingetroffen
Nach acht Wochen wurde heute das „verbesserte Metallventil“ zugesandt, und DHL hat von mir für diese kostenlose Nachlieferung erstmal EUR 8,42 in bar kassiert … Handlings- und Zollgebühren, ah ja.
Nun macht dieses Metall-/Kunststoffventil „made in China“ nicht wirklich einen wesentlich vertrauenswürdigeren Eindruck.


Und da die Anschlußstutzen nicht dem benötigten ¾“ entsprechen, sondern den dünneren ⅝“ – Durchmesser aufweisen, weiss ich nicht, ob ich das wirklich einbauen werde, oder nicht doch auf eigene Kosten ein passendes 4S-Ventil ausfindig machen muss.
Ergänzung, 2022-11-05: Das von Hamilton zugesandte Ventil entspricht wohl dem 4S-Typ 74671, und auch die ⅝“-Anschlüsse wären grundsätzlich tatsächlich verwendbar … dann muss der Adapter zur Anpassung der Durchmesser halt auf die andere Seite des Ventils verbaut werden. Diesen Versuch werde ich also bei Gelegenheit noch vornehmen. Ergänzung Ende.
Update / 2023-02-16 – Ersatzventil eingebaut
- das klemmende Original-Ventil der Hamilton-Heizung wird heute gegen das vom Verkäufer nachträglich zugesandte Metallventil getauscht. Bei gleicher Gelegenheit setze ich an ein igen Stellen verbesserte Klemmschellen ein. Dummerweise brauche ich für den korrekten Einbau doch noch ein Stück neuen Kühlerschlauch mit einem Innendurchmesser von 16 mm … und die Daimler-Niederlassung hat keine Meterware mehr. Bei Stahlgruber werde ich fündig: Zeitaufwand 2 Stunden, Kosten ganze 5 EUR…
Übrigens: das beim Hamilton-Kit mitgelieferte Schlauchstück ist nach einem Jahr Einsatz dermaßen verhärtet, dass es sich nicht mehr demontieren lässt und aufgeschnitten werden muss – das bestätigt meinen gewonnenen Eindruck „gute Idee, mäßige Umsetzung“. - nach den Arbeiten werden Kühlerdeckel und Kühlsystem nach dem Auffüllen kalt abgedrückt, hierbei bemerke ich noch eine Undichtigkeit am oberen Kühleranschlussstutzen. Komisch, das war bei der Prüfung beim Berlacher „neulich“ nicht entdeckt worden. Nachzug der Schlauchschelle hilft vorerst.
- Ein echter Funktionstest ist aufgrund der niedrigen Außentemperaturen leider nicht möglich. Immerhin scheint das Metallventil auch bei höheren Temperaturen bzw. nach längerer Fahrt noch gängig zu sein (Verstellen von Hand ist problemlos möglich).
Fazit an dieser Stelle: die versprochene Verbesserung kann nicht bestätigt werden, es handelt sich beim Hamilton-Kit um eine gute Idee in verbesserungswürdiger Umsetzung. Der Support ist zwar anfangs freundlich, reagiert jedoch nicht auf tiefergehende Fragen zu Funktion und Diagnose. In Anbetracht der bekannten Schwierigkeiten, ein Ranco-Chrysler-System in Funktion zu halten, kann nur eine bedingte Empfehlung für diesen Umbau ausgesprochen werden. Wünschenswert wäre es, wenn mit heutiger Technik eine Überarbeitung / Ertüchtigung der sehr komplexen Anlage zum erträglichen Preis angeboten würde – leider sind aber wesentliche Bestandteile NML.
(zurück zum Taxi Suisse)


